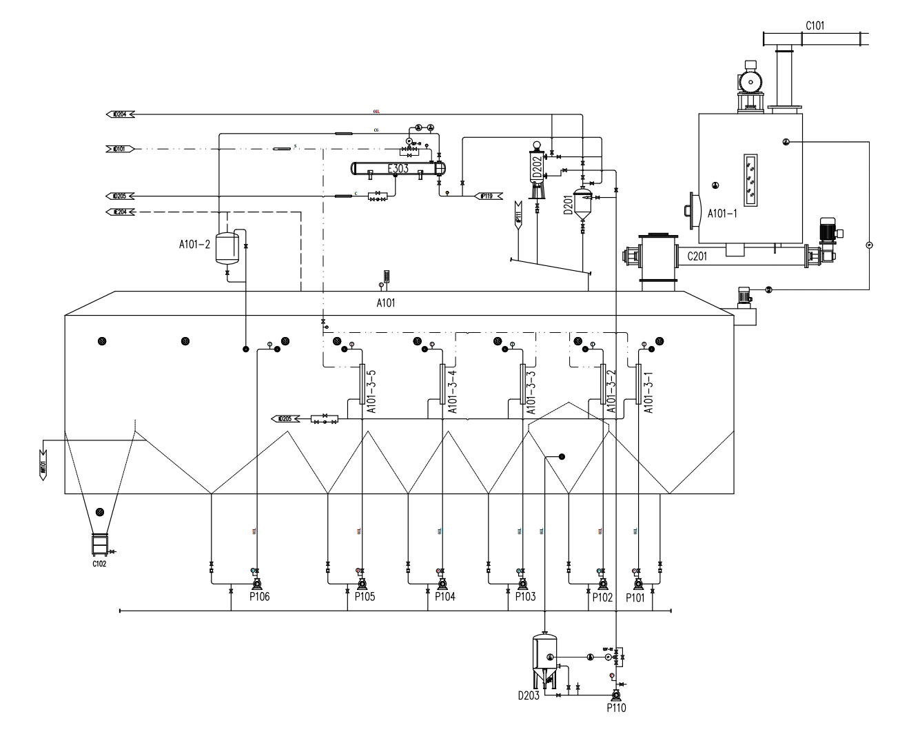
100 ton/day Coconut Oil Solvent extraction plant
Discover the world’s most energy-efficient coconut oil extraction system — featuring PLC automation, V-shaped rotary extractor, DT-C solvent degreasing, dual-stage steam reuse, and 99.8% solvent recovery. ISO-certified, designed for high-viscosity oilseeds like coconut & peanut cake.
Details
100 ton/day Coconut Oil Solvent extraction plant
🔹 100% PLC-Automated Process Control
Full programmable logic control ensures precise, repeatable operation across all stages — from feeding to final crude oil output. Reduces human error, enables remote monitoring, and supports predictive maintenance.
🔹 Negative-Pressure Evaporation Technology
Operates under controlled vacuum conditions to lower boiling point of solvents — cutting steam consumption by up to 35% while preserving heat-sensitive compounds and significantly improving crude oil purity & oxidative stability.
🔹 Innovative Fixed-Bottom Rotary Extractor w/ V-Shaped Oil Hopper
• Patented V-shaped oil hopper design eliminates material accumulation and cross-contamination
• Top-mounted gear drive ensures quiet, low-vibration, maintenance-friendly operation
• Achieves >99.2% oil extraction efficiency — especially critical for fibrous, high-moisture coconut cake
🔹 Smart Feeding System for High-Viscosity Materials
Integrated stirring-knife storage box prevents bridging and ratholing in peanut/coconut cake — ensuring consistent feed rate and stable downstream processing.
🔹 DT-C Integrated Solvent Degreasing Machine
A 3-in-1 unit combining:
✓ Solvent removal (using secondary steam — energy recovered from prior process stages)
✓ Low-temperature drying
✓ Cold cake handling (preserves protein integrity)
→ Solvent vapor is fully recycled as primary heat source for the first evaporator — enabling zero external steam input for preheating fresh solvent.
🔹 Low-Temperature Tray-Disc Stripping Column (Fixed-Tower Type)
• Operates at ≤65°C (vs. conventional 90–110°C)
• Preserves tocopherols, phytosterols, and natural antioxidants
• Delivers premium-grade crude coconut oil compliant with AOCS Cd 12-57 & ISO 662 standards
🔹 Closed-Loop Energy & Solvent Recovery System
• 100% steam condensate recovery → hot water returned directly to boiler feedwater system
• Mineral oil tail gas absorption unit captures residual solvent vapors from non-condensable gases → >99.8% total solvent recovery rate
• Overall energy consumption reduced by 42% vs. standard batch extraction systems (verified per ASTM D7467)
🌍 Why Global Buyers Choose This System
✔️ Designed for tropical climates & high-humidity raw materials (coconut, copra, peanut)
✔️ Modular architecture — scalable from 5 TPD to 100+ TPD
✔️ Compliant with EU REACH, US FDA 21 CFR Part 117, and China GB 1534-2023
✔️ Includes full documentation: P&ID, FAT/SAT reports, CE/ISO 9001/14001 certificates